07/11/2025
Imagínate esto: giras la llave o presionas el botón de arranque, y tu coche cobra vida. Las luces del tablero se encienden, el motor arranca con un rugido suave (o potente, según el coche) y estás listo para partir. Pero, ¿alguna vez te has preguntado cómo se mantiene toda esa energía mientras conduces? ¿Cómo se alimentan los faros, la radio, el aire acondicionado y, lo más importante, cómo se asegura de que la batería esté siempre cargada para el próximo arranque? La respuesta reside en un conjunto ingenioso de componentes que trabajan en armonía: el sistema de carga de tu coche.

Aunque a menudo pensamos solo en la batería cuando hablamos de la electricidad del coche, la verdad es que la batería es solo una pieza del rompecabezas, especialmente una vez que el motor está en marcha. El verdadero trabajo de generar y gestionar la electricidad recae en otros héroes anónimos bajo el capó. Entender cómo funciona este sistema no solo es interesante, sino que también te puede ayudar a identificar problemas a tiempo y a mantener tu vehículo en óptimas condiciones.

- ¿Qué es el Sistema de Carga de un Automóvil?
- La Batería: Más que Solo el Arranque
- El Alternador: El Generador de Energía del Coche
- El Regulador de Voltaje: El Guardián del Sistema
- Cómo Trabajan Juntos: El Ciclo de Carga
- Tabla Comparativa: Componentes del Sistema de Carga
- Síntomas de un Sistema de Carga Defectuoso
- Mantenimiento del Sistema de Carga
- Preguntas Frecuentes sobre el Sistema de Carga
- Conclusión
¿Qué es el Sistema de Carga de un Automóvil?
El sistema de carga de un vehículo es fundamental para su funcionamiento continuo. Su propósito principal es doble: generar la energía eléctrica necesaria para alimentar todos los accesorios y sistemas eléctricos del coche mientras el motor está funcionando (desde las luces y la radio hasta la inyección de combustible y los sistemas de seguridad) y, al mismo tiempo, recargar la batería para asegurar que tenga suficiente energía para el siguiente arranque.
Este sistema vital se compone principalmente de tres elementos clave que trabajan en conjunto de manera sincronizada:
- La Batería
- El Alternador
- El Regulador de Voltaje
Cada uno de estos componentes tiene un papel específico y crucial en el ciclo de energía del vehículo.
La Batería: Más que Solo el Arranque
La batería es, quizás, el componente más conocido del sistema eléctrico de un coche, pero su función principal es a menudo malentendida. La gente tiende a pensar que la batería alimenta todo el coche todo el tiempo. Si bien es cierto que la batería es una fuente de energía, su papel principal es proporcionar una gran cantidad de corriente eléctrica por un corto período de tiempo: exactamente lo que se necesita para poner en marcha el motor de arranque y encender el motor de combustión interna.
Una vez que el motor está funcionando, la batería pasa a tener un papel secundario, actuando más como un estabilizador de voltaje para el sistema eléctrico general y proporcionando energía adicional en momentos de alta demanda eléctrica que el alternador por sí solo no podría satisfacer instantáneamente. También sirve como una reserva de energía para cuando el motor no está funcionando pero se utilizan accesorios (como las luces interiores o la radio con el motor apagado).
La batería almacena energía química que se convierte en energía eléctrica. Es recargable, lo que significa que una vez que ha cumplido su función de arranque, el resto del sistema de carga se encarga de reponer la energía utilizada.
El Alternador: El Generador de Energía del Coche
Si la batería es el músculo inicial, el alternador es el corazón eléctrico del coche mientras está en marcha. El alternador es esencialmente un generador eléctrico impulsado por el motor del coche, generalmente a través de una correa (la correa serpentina o correa de accesorios). Su función es convertir la energía mecánica del motor en energía eléctrica.
El alternador produce corriente alterna (AC), similar a la electricidad que llega a tu casa. Sin embargo, los sistemas eléctricos de los coches funcionan con corriente continua (DC). Por lo tanto, dentro del alternador hay un componente llamado rectificador (generalmente compuesto por diodos) que convierte la corriente alterna generada en corriente continua utilizable por el vehículo.
La cantidad de energía que un alternador puede generar se mide en amperios. Los alternadores modernos pueden generar una cantidad considerable de amperios para satisfacer las crecientes demandas eléctricas de los vehículos actuales, equipados con numerosos sistemas electrónicos, pantallas, sistemas de sonido potentes, etc.
La energía generada por el alternador se utiliza para:
- Alimentar todos los componentes eléctricos y electrónicos del coche mientras el motor está funcionando.
- Recargar la batería del coche.
Es crucial entender que, una vez que el motor arranca, la mayor parte de la energía eléctrica consumida por el coche proviene directamente del alternador, no de la batería. La batería solo se carga con el excedente de energía que el alternador produce más allá de lo que el coche necesita para funcionar en ese momento.
El Regulador de Voltaje: El Guardián del Sistema
El tercer componente fundamental y quizás el más "inteligente" del sistema de carga es el regulador de voltaje. La cantidad de voltaje que un alternador produce varía según la velocidad a la que gira el motor (y, por lo tanto, el alternador). Sin control, el voltaje podría ser demasiado bajo a bajas RPMs (no suficiente para cargar la batería o alimentar los sistemas) o peligrosamente alto a altas RPMs (lo suficiente como para freír los componentes electrónicos del coche).
Aquí es donde entra en juego el regulador de voltaje. Su función es mantener la salida de voltaje del sistema dentro de un rango seguro y constante, típicamente entre 13.5 y 14.5 voltios en la mayoría de los vehículos modernos, independientemente de la velocidad del motor o la carga eléctrica demandada por los accesorios.
Además de proteger los componentes electrónicos del vehículo de sobretensiones, el regulador de voltaje también es responsable de asegurar que la batería se cargue correctamente. Monitorea el estado de carga de la batería; si detecta que la batería necesita carga (por ejemplo, después de un arranque), permite que el alternador produzca más voltaje y corriente para recargarla. Una vez que la batería está completamente cargada, el regulador reduce la salida del alternador para evitar la sobrecarga, lo cual puede dañar la batería.
En los vehículos modernos, el regulador de voltaje a menudo está integrado dentro del alternador, aunque en modelos más antiguos podía ser una unidad separada.
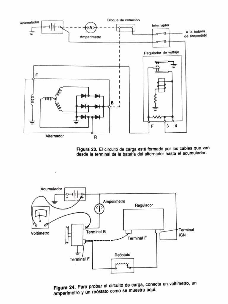
Cómo Trabajan Juntos: El Ciclo de Carga
El funcionamiento conjunto de estos tres componentes sigue un ciclo continuo mientras el motor está en marcha:
- Arranque: Giras la llave. La batería proporciona la ráfaga inicial de alta corriente al motor de arranque para encender el motor.
- Motor en Marcha: Una vez que el motor arranca, la correa de accesorios comienza a girar el alternador.
- Generación de Energía: El alternador comienza a generar corriente alterna (AC), que su rectificador interno convierte en corriente continua (DC).
- Regulación: El regulador de voltaje monitorea la salida del alternador y el estado de la batería. Ajusta la salida del alternador para mantener el voltaje del sistema estable (aproximadamente 14 voltios).
- Alimentación y Carga: La energía regulada del alternador alimenta todos los sistemas eléctricos del coche en funcionamiento (luces, radio, ventiladores, ECU, etc.). Cualquier exceso de energía se dirige a la batería para recargarla.
- Mantenimiento de Carga: Una vez que la batería está cargada, el regulador de voltaje reduce la salida del alternador para mantener la batería y evitar la sobrecarga, manteniendo el voltaje del sistema dentro del rango operativo seguro.
Este ciclo se repite constantemente mientras el motor está en funcionamiento, asegurando que el coche tenga la energía que necesita y que la batería esté lista para el próximo arranque.
Tabla Comparativa: Componentes del Sistema de Carga
| Componente | Función Principal | Función Secundaria | Ubicación Común |
|---|---|---|---|
| Batería | Suministrar energía para el arranque inicial del motor. | Estabilizar voltaje; Reserva de energía con motor apagado. | Compartimento del motor o, a veces, maletero/debajo del asiento. |
| Alternador | Generar energía eléctrica (AC convertida a DC) mientras el motor está en marcha. | Alimentar sistemas eléctricos del coche; Recargar la batería. | Montado en el motor, impulsado por correa. |
| Regulador de Voltaje | Controlar y mantener la salida de voltaje del alternador dentro de un rango seguro. | Regular la corriente de carga hacia la batería para evitar sobrecarga/subcarga. | Integrado en el alternador o como unidad separada. |
Síntomas de un Sistema de Carga Defectuoso
Cuando uno de los componentes del sistema de carga comienza a fallar, el coche puede presentar varios síntomas. Ignorar estas señales puede llevar a quedarse tirado con la batería descargada.
- Luz de Advertencia en el Tablero: El síntoma más obvio es la luz de advertencia de la batería (un icono con forma de batería) que se enciende en el tablero. Esto indica que el sistema de carga no está funcionando correctamente.
- Luces Tenues o Intermitentes: Si los faros, las luces interiores o las luces del tablero parecen más tenues de lo normal, o si su intensidad varía con la velocidad del motor, podría ser un signo de que el alternador no está generando suficiente energía o que el regulador no mantiene el voltaje.
- Problemas con Accesorios Eléctricos: El funcionamiento errático o la falla de accesorios como la radio, los elevalunas eléctricos o el aire acondicionado también pueden indicar un problema de voltaje o suministro de energía insuficiente del alternador.
- Batería Descargada: Si tu coche arranca con dificultad o no arranca después de haber estado funcionando, es probable que la batería no se esté recargando, lo que apunta a un fallo en el alternador o el regulador.
- Olor a Goma Quemada o Cables Calientes: Un olor a quemado puede ser causado por una correa del alternador que patina o por componentes eléctricos recalentados debido a un voltaje incorrecto.
- Ruidos Extraños: Un alternador defectuoso puede producir ruidos de molienda, chirridos o zumbidos.
Ante cualquiera de estos síntomas, es recomendable hacer revisar el sistema de carga lo antes posible.
Mantenimiento del Sistema de Carga
Aunque los componentes principales son bastante duraderos, un mantenimiento preventivo básico puede ayudar a prolongar su vida útil y asegurar un funcionamiento fiable:
- Inspeccionar la Correa del Alternador: Revisa periódicamente la correa que impulsa el alternador. Busca grietas, desgaste o deshilachado. Asegúrate de que tenga la tensión correcta (ni demasiado floja ni demasiado tensa). Una correa en mal estado no permitirá que el alternador gire a la velocidad adecuada.
- Limpiar los Terminales de la Batería: La corrosión en los postes de la batería puede impedir una buena conexión eléctrica, afectando tanto el arranque como la carga. Límpialos si ves depósitos blancos o verdosos.
- Verificar las Conexiones del Alternador: Asegúrate de que los cables conectados al alternador y al regulador (si es externo) estén limpios y bien apretados.
- Pruebas del Sistema de Carga: En un taller mecánico, pueden realizar pruebas sencillas para verificar la salida del alternador y el funcionamiento del regulador de voltaje. Esto es especialmente útil si tienes dudas sobre el estado del sistema, incluso sin síntomas obvios.
Un sistema de carga saludable es sinónimo de un coche fiable. Prestar atención a estos componentes te ahorrará dolores de cabeza y posibles averías inesperadas.
Preguntas Frecuentes sobre el Sistema de Carga
¿Puedo conducir mi coche si se enciende la luz de la batería?
No es recomendable. La luz de la batería generalmente indica que el sistema de carga no está funcionando. Esto significa que el coche está usando la energía almacenada en la batería. Dependiendo de cuánta carga le quede a la batería y cuánta energía consuman los accesorios, el coche solo podrá funcionar por un tiempo limitado antes de que la batería se agote y el motor se detenga.
¿Cuánto tiempo dura un alternador?
La vida útil de un alternador varía considerablemente según el vehículo, las condiciones de conducción y la calidad del componente. Muchos alternadores pueden durar entre 100,000 y 150,000 kilómetros, o incluso más. Sin embargo, pueden fallar prematuramente debido a calor excesivo, sobrecarga eléctrica, fallas en los rodamientos o problemas con el regulador de voltaje (si está integrado).
¿Por qué mi batería se descarga repetidamente?
Si la batería se descarga continuamente, las causas más comunes son:
- Un problema en el sistema de carga (alternador o regulador defectuoso) que no la está recargando.
- Un consumo parasitario (algo que consume energía constantemente incluso cuando el coche está apagado).
- Una batería vieja o defectuosa que ya no retiene la carga correctamente.
- Problemas con las conexiones de la batería o los cables de tierra.
Es necesario diagnosticar cuál de estas es la causa.
¿El regulador de voltaje puede fallar por separado del alternador?
Sí, aunque en muchos coches modernos el regulador está integrado en el alternador. En vehículos más antiguos o en algunos diseños específicos, el regulador es una unidad separada y puede fallar independientemente del alternador.
¿Es caro reparar el sistema de carga?
El costo varía. Reemplazar una correa de alternador es relativamente económico. Reemplazar un alternador o un regulador de voltaje (si es una pieza separada) es más costoso, ya que el precio de la pieza y la mano de obra pueden ser significativos. Los precios varían mucho según la marca y modelo del coche y el taller.
Conclusión
El sistema de carga, compuesto por la batería, el alternador y el regulador de voltaje, es un conjunto de componentes interdependientes cruciales para la operatividad de tu coche. Mientras la batería proporciona el impulso inicial, el alternador se encarga de generar la energía necesaria para mantener todo funcionando y el regulador asegura que esta energía se entregue de manera segura y eficiente, manteniendo la batería en óptimas condiciones. Entender cómo funcionan y reconocer los síntomas de una falla te permitirá mantener tu vehículo en funcionamiento y evitar imprevistos en la carretera. Un sistema de carga bien mantenido es sinónimo de tranquilidad al volante.
Si quieres conocer otros artículos parecidos a El Sistema de Carga Esencial de tu Coche puedes visitar la categoría Mecanica.
